CA88官网

行业动态

了解最新公司动态及行业资讯

土壤破碎中为什么有消毒系统这一项

2018-05-22 02:03:32 325 编辑:admin 来源:本站
       随着环境不断的被破坏,农业种的土壤会存在病菌,线虫及其他有害生物,从而会严重威胁植物的生产。虽然目前市面上出现了一些土壤消毒设备。但是由于其无法对土壤进行有效的土壤破碎,并且无法对土壤进行消毒。使得处理以后的土壤依然会影响农作物的生产,进而影响农作物的产量。今天涉及到一种农业用的土壤破碎消毒系统。大大的解决了以上问题的缺陷。
土壤破碎消毒系统
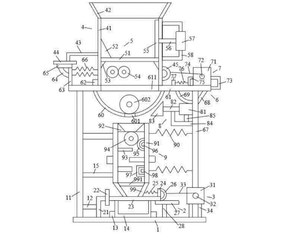
      农业用土壤破碎消毒系统,包括底板、挡板装置、电机装置、框体装置、粉碎装置、支撑板装置、拉动装置、敲击装置及消毒装置,底板上设有第一支撑杆、第一横杆、回收箱、第一固定块、第二横杆,挡板装置包括第一支架、第一竖板、挡板、第一竖杆、第一弹簧、第一弯曲杆、第一横板及第二竖杆,电机装置包括第一电机、第一输出轴、第一拉线、第二支撑杆,框体装置包括第一框体、进料框、第二支架、第一磁铁、第一连接环,粉碎装置包括铁网、第一集中块、第一支撑块、研磨轮、敲碎板、第一推动杆、第一电缸及第三支架。本发明能够对土壤进行充分的粉碎,粉碎的较为充分,同时可以对土壤进行充分的消毒。

30

装备制造经验

立即免费获取土壤修复方案

为用户提供及时、高效、便捷的服务

在线咨询
CA88官网环境希望与你携手,共创美好未来...
5